
无功补偿容量计算

方案一:混合补偿带状态显示器

方案二:混合补偿带信号指示灯

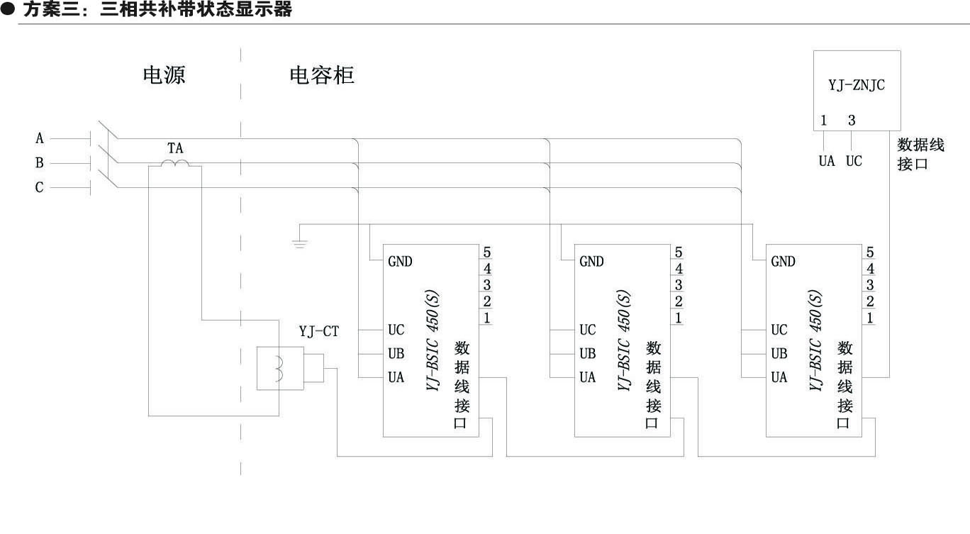
方案三:三相共补带状态显示器

方案四:三相共补带信号指示灯

方案五:混合补偿带控制器

方案六:三相共补带控制器

永无止境 前程似锦
ON POWER FOR WORLD
产品中心
PRODUCT CENTER

无功补偿容量计算

方案一:混合补偿带状态显示器

方案二:混合补偿带信号指示灯

方案三:三相共补带状态显示器

方案四:三相共补带信号指示灯

方案五:混合补偿带控制器

方案六:三相共补带控制器
主站蜘蛛池模板:
瑞金市|
个旧市|
宜丰县|
方正县|
纳雍县|
益阳市|
威信县|
衡山县|
十堰市|
栖霞市|
榆社县|
永寿县|
托克逊县|
荆门市|
西和县|
商河县|
张家界市|
师宗县|
祁阳县|
特克斯县|
璧山县|
慈溪市|
鄂伦春自治旗|
城步|
张家港市|
沭阳县|
望谟县|
察哈|
涿鹿县|
云和县|
文登市|
永嘉县|
洮南市|
大田县|
昌图县|
文化|
遂宁市|
特克斯县|
黑山县|
宁晋县|
历史|